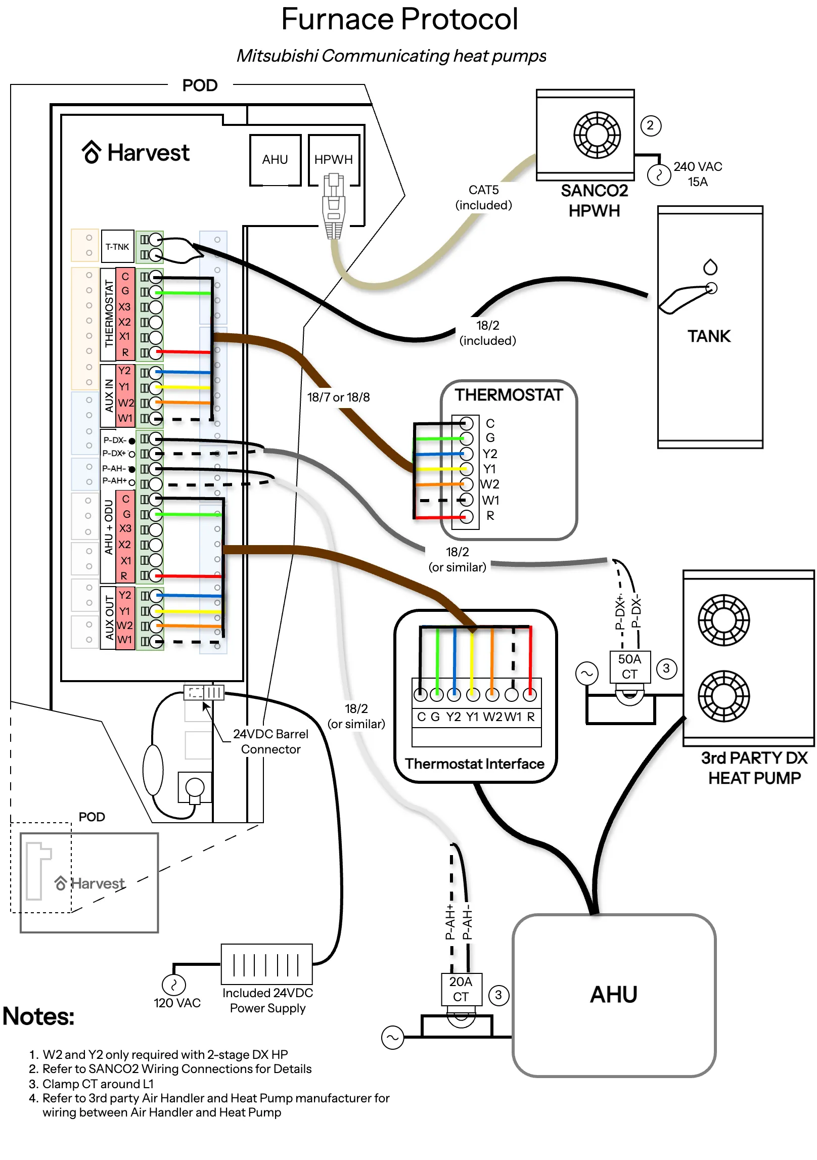
Communicating heat pumps
fujitsu heat pumps fujitsu heat pumps with a thermostat interface device can be run with 3 speed fan control using g1/g2/g3 ecobee and nest thermostats can automate/optimize the fan speed based on a home's heating needs and the outdoor temperature wiring dip switches cnt/bsc switch cnt (control) enables smart thermal battery functionality bsc (basic) enables dhw and limited heating with no smart thermal battery functionality basic can provide service continuity in case of controller issues until those issues are fixed frn/hp switch use hp for heat pump protocol wiring, and frn for furnace protocol wiring o/b switch set this switch to choose the correction operation of the reversing valve of the dx heat pump outdoor unit std/cold switch set to std unless you are in a climate with a heating design temperature below 20f mitsubishi heat pumps mitsubishi heat pumps with a thermostat interface device can be run with a y1/y2 and w1/w2 wiring thermostat configuration https //mylinkdrive com/viewpdf?srcurl=http //s3 amazonaws com/enter mehvac com/damroot/original/10006\application note 3062 me thermostat interface 2 sequence of operations pdf (3 speed fan control does not work for mitsubishi units) a y2 or w2 call will enable the odu to access its full capacity it is important to set sw1 1 zero delay timer to on for the pac us445cn 1 thermostat interface device https //www mylinkdrive com/viewpdf?srcurl=http //s3 amazonaws com/enter mehvac com/damroot/original/10006%5cm pac us445cn 1 tstatinterface im k001 ver2 pdf , and sw2 6 to off please check the ahu manual for the correct settings for sw2 1, sw2 2, and sw2 3, which set the static pressure ( svz kp series https //www mylinkdrive com/viewpdf?srcurl=http //s3 amazonaws com/enter mehvac com/damroot/original/10006\m svz kp na install md 1404 k021 v 4 2022 pdf ) wiring dip switches cnt/bsc switch cnt (control) enables smart thermal battery functionality bsc (basic) enables dhw and limited heating with no smart thermal battery functionality basic can provide service continuity in case of controller issues until those issues are fixed frn/hp switch use hp for heat pump protocol wiring, and frn for furnace protocol wiring o/b switch set this switch to choose the correction operation of the reversing valve of the dx heat pump outdoor unit std/cold switch set to std unless you are in a climate with a heating design temperature below 20f